-
污水處理廠污泥處置方式的選擇(圖文) 2018-01-24 [公司動態] 熱度:294

摘要:污水在處理過程中,會產生一定數量的有機污泥,這些污泥必須得到有效處置,目前可行的污泥處置方式有:衛生填埋、土地利用、制作建材、焚燒。衛生填埋方法操作相對簡單,處理費用不高;在資源化方面,土地利用...
-
酸洗磷化工藝流程介紹(圖文) 2018-01-24 [公司動態] 熱度:685

酸洗磷化工藝流程:一、磷化前的預處理 一般情況下, 磷化處理要求工件表面應是潔凈的金屬表面(二合一、三合一、四合一例外)。工件在磷化前必須進行除油脂、銹蝕物、氧化皮以及表面調整等預處理。特別是涂漆前打底用...
-
尼卡巴嗪工業生產中高濃度廢水的處理方法(圖文) 2018-01-24 [公司動態] 熱度:291

本發明提供了一種尼卡巴嗪工業生產中高濃度廢水的處理方法,包括以下步驟:(1)高濃度廢水進入集水槽,用濃硫酸調節PH至34,再進入催化氧化塔中氧化處理;(2)將步驟(1)所得的廢水排入調節池與生活廢水和低濃度廢水一起...
-
電化學法處理廢水介紹(圖文) 2018-01-24 [公司動態] 熱度:340

1 引言 工業經濟的發展以大量資源和能源的消耗為代價,同時也造成了環境污染的嚴重惡果。加速企業技術進步,采用先進工藝,實施清潔生產,不但可以提高資源利用率,還能夠減輕環境污染。把污染消除在工藝過程之中,...
-
三效蒸發器應用于高含鹽廢水處理介紹(圖文) 2018-01-24 [公司動態] 熱度:292

1 緒論 高含鹽廢水是指含至少總溶解固體TDS(Total Dissolved Solid)和有機物的質量分數大于等于3.5%的廢 水,包括高鹽生活廢水和高鹽工業廢水。主要來源于 直接利用海水的工業生產、生活污水和食品加工廠、 制藥廠、...
-
中國城鎮污水處理大背景介紹(圖文) 2018-01-24 [公司動態] 熱度:1696

我國人均可再生淡水資源僅為世界平均水平的三分之一,淡水消費量占水資源總量的比重為22%,遠高于世界平均水平的9%。我國人均可再生淡水資源在所有國家中排名位于倒數15 位左右。 另外,隨著我國城市化、工業化進程...
-
【專利技術】一種立式排污泵介紹 2018-01-24 [公司動態] 熱度:317

本發明公開了一種立式排污泵,包括底座,所述底座的頂部上方固定有泵殼和支撐桿,且泵殼位于支撐桿的一側,所述支撐桿的頂部固定有出水管,且出水管與泵殼內部連通,所述泵殼的頂部上方固定有第一驅動電機,且泵殼遠...
-
污水檢測(圖文) 2018-01-24 [公司動態] 熱度:343

水質監測就是水體質量檢測。而水體不僅包括水,而且還包括水中共存的懸浮物、底質和水生生物等。因此,水質監測及評價應該包括水相(水、水溶液)、固相(懸浮物、底質)和生物相,才能得出全面、正確的結論。 一、 水質...
-
缺氧池的作用介紹(圖文) 2018-01-24 [公司動態] 熱度:466

厭氧生物處理是在厭氧條件下,形成了厭氧微生物所需要的營養條件和環境條件,利用這類微生物分解廢水中的有機物并產生甲烷和二氧化碳的過程。 高分子有機物的厭氧降解過程可以被分為四個階段:水解階段、發酵(或酸化)...
-
新型污水處理用格柵機介紹(圖文) 2018-01-24 [公司動態] 熱度:314

本實用新型提供一種新型污水處理用格柵機,包括格柵機本體,第一支撐板的尾端固定安裝有一驅動電機,驅動電機的輸出端的軸上安裝有一雙槽電機滾輪,第一支撐板上固定安裝有一第一減速機,第一減速機的第一齒輪上套設...
-
酸性含氟工業廢水處理方法介紹(圖文) 2018-01-24 [公司動態] 熱度:429

氟是人體內重要的微量元素,是牙齒及骨骼不可缺少的成分。但過量攝入會引發氟骨癥和氟斑牙等中毒癥狀。我國有將近1 億人生活在高氟水地區,目前在我國氟受害者多達幾千萬人,除個別地區是由于自然因素外,大量的高氟...
-
苯酚廢水處理技術介紹(圖文) 2018-01-24 [公司動態] 熱度:205

近年來隨著石化行業的發展,苯酚廢水的污染問題日漸突出。苯酚具有穩定的苯環結構,不易降解,因而其廢水較難處理。直接應用生化法處理苯酚廢水難以達到理想的處理效果,一般首先利用強氧化劑將苯酚氧化為易生物降解...
-
全程綜合水處理器(圖文) 2018-01-24 [公司動態] 熱度:320

本實用新型涉及水處理設備技術領域,具體地說是一種全程綜合水處理器,其特征在于水處理罐體上還設有用于對循環水水質進行檢測的PH值傳感器、溫度傳感器、電導率檢測儀,所述控制機構中設有控制器、PH值采集電路、溫...
-
水翼(中國)環境工程有限公司(圖文) 2018-01-24 [公司動態] 熱度:239

水翼(中國)環境工程有限公司是水ing株式會社的全資子公司,2011年11月11日成立于北京。 水翼(中國)環境工程有限公司位于北京市東三環中路7號財富中心A座608室,是一家專注于環境保護的高新技術企業。作為專業的環保...
-
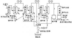
陽極氧化廢水處理方法介紹(多圖) 2018-01-24 [公司動態] 熱度:360

陽極氧化技術作為電鍍行業表面處理中常見且主要的技術,在電鍍行業中應用廣泛[1]。通常,金屬構件如鋁件等,為了具有更好的表面特性及光澤度,大部分都需經過陽極氧化處理工序,在其表面覆蓋一層致密且具有一定光澤...